Thursday, 23 July 2015

How Does the "Emergency Alarm Chain Pull" stops the Train?

The Emergency Alarm Pull Chain system 


For those of us who has traveled in a train, might had have seen a Emergency pull chain.
The chain is used to stop the train ta a time of an Emergency ( or not ? :P ).
Yes most of may know it in a bad way when people carelessly pull the chain in no emergency. 
Most of us though know what Pull chain is been used for but  does not know the exact mechanism of it. 
Here is a brief description of what exactly happens in a Train when you pull the Emergency chain.





In a Typical Indian train the coaches are interconnect by two pipe hoses. The alarm pull chain is in continuity with the Brake pipe (As in the Schematic diagram above) constantly maintained at a specific air pressure i.e 5kg/cm2 .
when ever the chain is been pulled some Air (earlier vacuum drop was used) escapes from from the Passenger Emergency Alarm Valve ( PEAV ) vent.

This drop in pressure causes results in apllication of the brake cylinder/piston assembly in the bogie of the coach, that starts pressing the brake pads on the wheels or disc of the entire train. 
The loco pilot also notices the air pressure drop in the gauge and then uses his own skills to help the train stop comfortably.  
This process happens over a period of 2 to 4 minutes on a train that is running at 110km/hr.

As soon as there is pressure drop, the driver whistles in "two short one long"  to indicate to the guard and the train TTEs that there has been Alarm chain pulling.
The guard's compartment also has the air pressure gauge which gives him an indication.
Also recently the coaches have been fitted with emergency flashers on the side walls of the coaches, and these flashers are also activated when the brake pipe pressure is lost for any reason other than the driver's application of the brakes.


Assistant Driver and Guard find out in which coach the ACP actually occurred and help to "put right" the concerned coach i.e. the lever needs to be manually reset that helps releasing the brakes of that coach. Until this is done, the lamp and buzzer in the locomotive cab are continuously activated. The air pressure system again builds up air pressure and that releases all brakes of all coach and the train gets ready to depart.




Technical Mechanism :


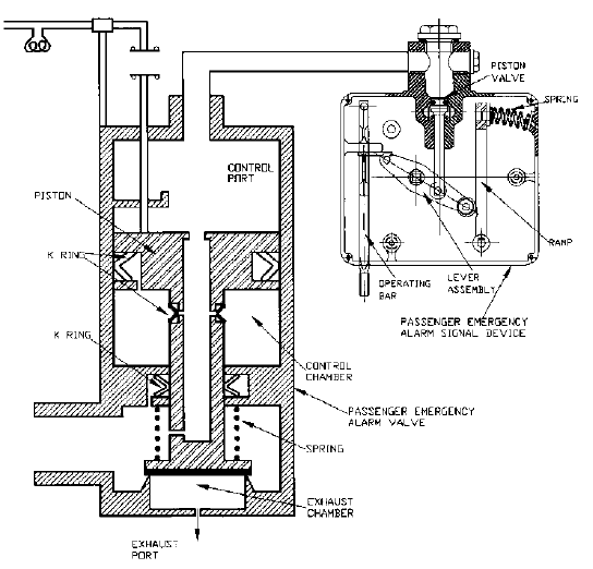
Passenger Emergency Alarm system is provided on the coaches for use by travelling passengers in case of emergency. The train is stopped by pulling the chain.
Previously two Passenger Emergency Alarm Signal Devices were provided on the coaches which are situated at either side of one end wall of the coach .Now only one PEASD is fitted on the end wall of the coach.

Passenger emergency alarm system consists of two
components:

1. Passenger Emergency Alarm Signal Device (PEASD).
2. Passenger Emergency Alarm Valve (PEAV).

These two components in combination give an indication by reducing Brake Pipe (BP ) pressure to the Loco pilot and Guard that some passenger is in need to stop the train. The indication is transmitted from the coach in the form of reduction in BP in BP Gauge when the passenger pulls the chain.




Passenger Emergency Alarm Signal Device :




Passenger Emergency Alarm Signal Device (PEASD) is a manually operated pilot vent valve. It is operated through mechanical force exerted by pulling the alarm chain provided inside the coaches for emergency use.
The passenger emergency alarm signal device does not need any maintenance during normal service except when it is found damaged or is due for periodic overhauling.


Working: When ever chain is pulled to stop the train, the rocker arm provided in PEASD slides and actuate the pilot valve to open the atmospheric hole, as a result the BP pressure is reduced in PEASD. As the PEAV is connected in series with PEASD resulting BP pressure is also reduced in upper chamber of the PEAV. Due to variation of BP pressure in both the chamber of PEAV the main valve floats from its position & relate the lower chamber with the atmosphere after opening of the modified choke (8 mm dia.) this fast venting of pressure create reduction of pressure in BP pipe of the said coach & brakes take place to stop the train.

10 comments:

  1. i read a lot of stuff and i found that the way of writing to clearifing that exactly want to say was very good so i am impressed and ilike to come again in future..
    train between station

    ReplyDelete
  2. Thanks for the appreciation, fazal. Keep Visiting.

    ReplyDelete
  3. Travel And Tour Operators In India Book Affordable Travel And Tour Packages At Cheapest Price With Imperial Voyages Travel And Tour Operators in India. Tour operators In Delhi

    ReplyDelete
  4. much impressed by your blog bro. every post is just awesomeeeeeeee

    ReplyDelete
  5. Great blog. I appreciated perusing your articles.
    house alarms

    ReplyDelete
  6. we are manufacturing this product PEAV & PEASD

    ReplyDelete
  7. I feel very grateful that I read this. It is very helpful and very informative and I really learned a lot from it. push pull force gauge

    ReplyDelete
  8. https://awesometool.blogspot.com/2013/04/push-pull-gauge-manual-test-stand.html?showComment=1574329227183#c8088382670421174180

    ReplyDelete